 |
Matronics Email Lists Web Forum Interface to the Matronics Email Lists
|
| View previous topic :: View next topic |
| Author |
Message |
bcone1381
Joined: 25 Apr 2017 Posts: 42 Location: Southeast Michigan
|
Posted: Wed Nov 15, 2017 3:41 am Post subject: Z-13/8 inquiry |
|
|
In the beginning phase of planning the architecture of my electrical system. I have never done this before, and appreciate your mentoring. I have two questions for you after reading thru the background for the questions
The 12th edition of the Aero Electric Connection book Chapter 17 is titled Electrical System Reliability. In this CH, Bob introduces us to a Cessna electrical system, then provides reliability improvements. Bob expands the Avionics Bus to serve as an Essential Bus, and then replaces the Cessna avionics master with a diode for its normal power feed.
The alternate power feed from the Battery to the Essential Bus shown in the CH17 example is a simple switch. This improvement over the Cessna system removes the 1 amp draw of the Batter Contactor. Thats Great, I love it.
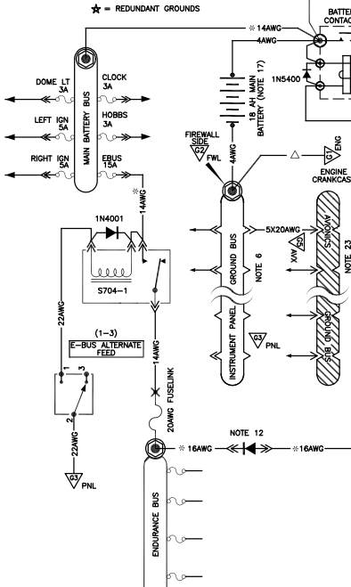
But, when I check out the Z-13/8 diagram, it shows an S704-1 relay....supplied by B&C.
Questions:
1) Why don't we use a switch as discussed in Ch 17?
2) What is the amp draw of this Relay? Maybe thats a Q. for B&C
| | - The Matronics AeroElectric-List Email Forum - | | | Use the List Feature Navigator to browse the many List utilities available such as the Email Subscriptions page, Archive Search & Download, 7-Day Browse, Chat, FAQ, Photoshare, and much more:
http://www.matronics.com/Navigator?AeroElectric-List |
|
| Description: |
|
| Filesize: |
78.72 KB |
| Viewed: |
18210 Time(s) |

|
| Description: |
| Screen Shot from AEC p. 17-7 |
|
| Filesize: |
47.05 KB |
| Viewed: |
18210 Time(s) |

|
_________________ Brooks Cone
Bearhawk Patrol Kit Build |
|
| Back to top |
|
 |
user9253
Joined: 28 Mar 2008 Posts: 1967 Location: Riley TWP Michigan
|
Posted: Wed Nov 15, 2017 5:55 am Post subject: Re: Z-13/8 inquiry |
|
|
A relay can be used for remote control. That allows the circuit to be shut off near the battery without running always-hot wires into the cockpit. Shutting off power near the source is important in case of smoke in the cockpit or in case of an imminent forced landing.
A small switch can control a relay. A relay can control a larger current.
The relay manufacturer's data sheet will state the current draw. I think that the current will be less than 1/10 amp.
| | - The Matronics AeroElectric-List Email Forum - | | | Use the List Feature Navigator to browse the many List utilities available such as the Email Subscriptions page, Archive Search & Download, 7-Day Browse, Chat, FAQ, Photoshare, and much more:
http://www.matronics.com/Navigator?AeroElectric-List |
|
_________________ Joe Gores |
|
| Back to top |
|
 |
nuckolls.bob(at)aeroelect Guest
|
Posted: Wed Nov 15, 2017 8:32 am Post subject: Z-13/8 inquiry |
|
|
At 05:41 AM 11/15/2017, you wrote:
| Quote: | --> AeroElectric-List message posted by: "bcone1381" <bcone1964(at)gmail.com>
In the beginning phase of planning the architecture of my electrical system. I have never done this before, and appreciate your mentoring. I have two questions for you after reading thru the background for the questions
The 12th edition of the Aero Electric Connection book Chapter 17 is titled Electrical System Reliability. In this CH, Bob introduces us to a Cessna electrical system, then provides reliability improvements. Bob expands the Avionics Bus to serve as an Essential Bus, and then replaces the Cessna avionics master with a diode for its normal power feed.
The alternate power feed from the Battery to the Essential Bus shown in the CH17 example is a simple switch. This improvement over the Cessna system removes the 1 amp draw of the Batter Contactor. Thats Great, I love it.
But, when I check out the Z-13/8 diagram, it shows an S704-1 relay....supplied by B&C.
Questions:
1) Why don't we use a switch as discussed in Ch 17?
2) What is the amp draw of this Relay? Maybe thats a Q. for B&C |
The e-bus was, as far as I can remember, first
installed on a LongEz about 1985. I was talking
with a reader one night on the phone. He was in
California if memory serves. His engine driven power
source was the SD8 alternator . . .
We were discussing his load analysis
http://tinyurl.com/9rt6ymn
http://tinyurl.com/7jqypwj
While running through the list of electro-
whizzies needed for comfortable continuation
of flight. battery only, to intended destination,
a major component of electrical loads was
the battery contactor . . . it's current
draw after warm up and at battery only voltages
was on the order of 0.6A.
http://tinyurl.com/mpcgp3t
http://tinyurl.com/k6bwdqo
Contactor power would not be available to run endurance
loads during battery only operations.
During that conversation, we crafted what
started out as an 'essential' bus but later
corrected to 'endurance' bus. The goal
during that conversation was to craft a system
whereby a long distance flight would NOT be
limited not by battery capacity but by fuel
aboard.
As I recall, his endurance loads were finally
pared down to about 2.2 amps. His design goal
for battery only ops was 4 hours. This meant
that a battery at end of service life had to
support his 2.2A load for 4 hours. If end
of service life was 75% of new capacity, then
a new battery needed to support 2.2A for
at least 5.5 hours.
I don't recall what constellation of battery products
were in popular consideration back then but let
us suppose that same conversation was today and
the Hawker PC680 was one of several candidates
under consideration.
[img]cid:.0[/img]
Here we see that a 2.2A load on a new battery is good for
5 hours . . . barely adequate to the design goal. Leaving
a 0.6A battery contactor load in the mix would have dropped
new battery endurance to 4 hours.
The endurance bus with dual feed paths was birthed that
evening. The 2.2A endurance load could be tapped directly
from the battery bus through a fuse of 7.5 amps or less.
This brings up another design goal for making direct
connections to batteries. The legacy design conventions
in type certified aircraft called for always hot feeders to
be protected at no more than 5A. The idea was to limit
the battery's ability to start fires in the event of
a landing that was really hard to walk away from.
TC designs for taking power away from the battery at
greater current levels had to be crew controlled
like the battery contactor. As our OBAM aircraft
evolved, some design goals called for e-bus loads
exceeding that which could be carried on 7.5A fuse
(we adopted 7A over the 5A figure because fuses
are MANY times faster than breakers).
So you see, there is no cookie-cutter answer to
your question. Using an e-bus alternate feed
relay is a decision driven by (1) establishment
of design goals for flight in the endurance
mode (2) selection hardware you're going to run
in the endurance mode, (3) selecting battery
capacity to meet the goal and (4) PERIODIC MAINTENANCE
checks to MAINTAIN the battery at the required
capacity.
This conversation took place years before Z13/8 . . .
a time when vacuum pumps were being installed
on large numbers of OBAM aircraft. As the such-n-blow
instruments began to disappear from the panels, the
vacuum pump pad became the ideal real estate for
installing a SECOND engine driven power source and
the SD8 was an obvious choice.
Z13/8 was crafted to exploit that real estate
and allow the builder to craft an e-bus load
value on the order of 8A. Battery capacity was
no longer the primary consideration for endurance
after loss of main alternator.
Hence the development of Z32 which installs a relay
to serve as a kind of mini-battery contactor that
gives the crew direct control over that feeder
AT THE BATTERY protected by a 10A fuse.
It follows that the relay (which draws about 0.1A)
is only needed if e-bus loads exceed 5A or so in
the ENDURANCE mode . . . in the case of Z13/8,
maximum endurance load without taxing the battery
is 8A and the feeder is a bit fatter wire. So
the e-bus alternate feed relay became a permanent
feature in Z13/8 revision T.
Bob . . .
| | - The Matronics AeroElectric-List Email Forum - | | | Use the List Feature Navigator to browse the many List utilities available such as the Email Subscriptions page, Archive Search & Download, 7-Day Browse, Chat, FAQ, Photoshare, and much more:
http://www.matronics.com/Navigator?AeroElectric-List |
|
| Description: |
|
| Filesize: |
217.25 KB |
| Viewed: |
18192 Time(s) |

|
|
|
| Back to top |
|
 |
bcone1381
Joined: 25 Apr 2017 Posts: 42 Location: Southeast Michigan
|
Posted: Wed Nov 15, 2017 9:31 am Post subject: Re: Z-13/8 inquiry |
|
|
I feel like I am starting to dissect an onion....so many layers. Your explanation of the TC design goals makes clear the need for the contractor.
The Load analysis information you just shared must be my next path to start exploring. This will be ton of fun to figure out.
Thanks so much.
I know of nowhere that an aircraft builder can get clear answers to questions based on truth and principle and void of opinion and heresy.
| | - The Matronics AeroElectric-List Email Forum - | | | Use the List Feature Navigator to browse the many List utilities available such as the Email Subscriptions page, Archive Search & Download, 7-Day Browse, Chat, FAQ, Photoshare, and much more:
http://www.matronics.com/Navigator?AeroElectric-List |
|
_________________ Brooks Cone
Bearhawk Patrol Kit Build |
|
| Back to top |
|
 |
bcone1381
Joined: 25 Apr 2017 Posts: 42 Location: Southeast Michigan
|
Posted: Mon Feb 05, 2018 6:07 pm Post subject: Re: Z-13/8 inquiry |
|
|
More Questions.
I took a screen shot of a small part of the Z-10/8 wiring diagram. Focus with me on the bus tie between the Main Power Bus and the Endurance Bus. The Endurance Bus gets its primary feed from the Main Power bus thru the Diode, and its typical of the diagrams in AEC.
This circuit is unprotected....no fuse, no circuit breaker, no current limiter, no fuse link. I guess thats ok., but seems abnormal. Can I have some feedback?
I argue with myself that its because we want a reliable E-bus feed. Then I see that the diagrams in AEC fuse the Alternate Feed from the Hot Battery Bus.
| | - The Matronics AeroElectric-List Email Forum - | | | Use the List Feature Navigator to browse the many List utilities available such as the Email Subscriptions page, Archive Search & Download, 7-Day Browse, Chat, FAQ, Photoshare, and much more:
http://www.matronics.com/Navigator?AeroElectric-List |
|
| Description: |
|
| Filesize: |
42.77 KB |
| Viewed: |
17799 Time(s) |

|
_________________ Brooks Cone
Bearhawk Patrol Kit Build |
|
| Back to top |
|
 |
nuckolls.bob(at)aeroelect Guest
|
Posted: Tue Feb 06, 2018 8:05 am Post subject: Z-13/8 inquiry |
|
|
At 08:07 PM 2/5/2018, you wrote:
| Quote: | --> AeroElectric-List message posted by: "bcone1381" <bcone1964(at)gmail.com>
More Questions.
I took a screen shot of a small part of the Z-10/8 wiring diagram. Focus with me on the bus tie between the Main Power Bus and the Endurance Bus. The Endurance Bus gets its primary feed from the Main Power bus thru the Diode, and its typical of the diagrams in AEC.
This circuit is unprotected....no fuse, no circuit breaker, no current limiter, no fuse link. I guess thats ok., but seems abnormal. Can I have some feedback? |
The e-bus and main bus should be located close to each
other. The wires that connect the normal feedpath diode
are short. Risk to those wires is nil. No protection
warranted.
| Quote: | | I argue with myself that its because we want a reliable E-bus feed. |
You have two feed paths . . . loss of one is unlikely,
loss of both is exceedingly unlikely.
| Quote: | | Then I see that the diagrams in AEC fuse the Alternate Feed from the Hot Battery Bus. |
That's a long feeder that's not so free of risk.
Bob . . .
| | - The Matronics AeroElectric-List Email Forum - | | | Use the List Feature Navigator to browse the many List utilities available such as the Email Subscriptions page, Archive Search & Download, 7-Day Browse, Chat, FAQ, Photoshare, and much more:
http://www.matronics.com/Navigator?AeroElectric-List |
|
|
|
| Back to top |
|
 |
mmcelrea
Joined: 05 Nov 2017 Posts: 10
|
Posted: Fri Feb 23, 2018 7:03 pm Post subject: Re: Z-13/8 inquiry |
|
|
Why is there no protection on the feed wire to the main bus from the battery contactor? Assuming the contactor is on the firewall fwd and the main bus is on a sub panel in front of the main panel it’s going to be a wire of potentially a couple of feet long. Same thing could apply to the battery bus.
Also why are the amp outputs monitored from both alternators? If the main alternator fails and the amps in/out of the battery is monitored instead of the sd8 output then load sharing might be easier? If you knew that the battery was being discharged would you have an idea what endurance you might have?
| | - The Matronics AeroElectric-List Email Forum - | | | Use the List Feature Navigator to browse the many List utilities available such as the Email Subscriptions page, Archive Search & Download, 7-Day Browse, Chat, FAQ, Photoshare, and much more:
http://www.matronics.com/Navigator?AeroElectric-List |
|
|
|
| Back to top |
|
 |
user9253
Joined: 28 Mar 2008 Posts: 1967 Location: Riley TWP Michigan
|
Posted: Sat Feb 24, 2018 8:20 am Post subject: Re: Z-13/8 inquiry |
|
|
Most aircraft are wired without protection on the main bus feeder.
The theory is that if the feeder shorts to sheet metal, then the sheet
metal will burn away before the feeder burns in two. The most likely
place for the feeder to short out is where it passes through the firewall.
If properly installed, then that will not happen.
As for a battery bus, adding a fuse is likely to cause a problem,
not eliminate one.
There are 3 possible locations for an ammeter: alternator output,
battery current, or aircraft load. Each location has its advantages
and disadvantages. There has been much debate about which
location is best. It is a matter of personal preference. No matter
which location is chosen, the important thing is for the pilot to
understand what the ammeter is displaying. For example, suppose
the builder installs the ammeter to measure aircraft load. The aircraft
is then sold. While on a cross country trip, the new owner notices that
the voltage is low. He is not concerned because the ammeter is showing
normal current. He does not realize that the alternator has failed and
the battery is running down. Actually an ammeter is not a necessity.
A voltmeter will tell the condition of the electrical system. If the voltage
drops much below 14, something is wrong. Do the troubleshooting on
the ground.
| | - The Matronics AeroElectric-List Email Forum - | | | Use the List Feature Navigator to browse the many List utilities available such as the Email Subscriptions page, Archive Search & Download, 7-Day Browse, Chat, FAQ, Photoshare, and much more:
http://www.matronics.com/Navigator?AeroElectric-List |
|
_________________ Joe Gores |
|
| Back to top |
|
 |
speedy11
Joined: 29 Jun 2015 Posts: 62 Location: Port Orange, FL
|
Posted: Sun Feb 25, 2018 4:50 pm Post subject: Z-13/8 inquiry |
|
|
Joe,
Can one assume that a Hall Effect would be installed on one of the three places an ammeter would be installed?
It seems logical that a Hall Effect would be placed on the lead from the alternator. Thus, it would correlate with the activation of the low voltage light.
How about a shunt? Same locations as ammeter?
Suppose you have two batteries. Hall Effect on the alternator lead and shunt on the second battery + lead?
Stan
Subject: Re: Z-13/8 inquiry
From: "user9253" <fransew(at)gmail.com (fransew(at)gmail.com)>
Most aircraft are wired without protection on the main bus feeder.
The theory is that if the feeder shorts to sheet metal, then the sheet
metal will burn away before the feeder burns in two. The most likely
place for the feeder to short out is where it passes through the firewall.
If properly installed, then that will not happen.
As for a battery bus, adding a fuse is likely to cause a problem,
not eliminate one.
There are 3 possible locations for an ammeter: alternator output,
battery current, or aircraft load. Each location has its advantages
and disadvantages. There has been much debate about which
location is best. It is a matter of personal preference. No matter
which location is chosen, the important thing is for the pilot to
understand what the ammeter is displaying. For example, suppose
the builder installs the ammeter to measure aircraft load. The aircraft
is then sold. While on a cross country trip, the new owner notices that
the voltage is low. He is not concerned because the ammeter is showing
normal current. He does not realize that the alternator has failed and
the battery is running down. Actually an ammeter is not a necessity.
A voltmeter will tell the condition of the electrical system. If the voltage
drops much below 14, something is wrong. Do the troubleshooting on
the ground.
--------
Joe Gores
| | - The Matronics AeroElectric-List Email Forum - | | | Use the List Feature Navigator to browse the many List utilities available such as the Email Subscriptions page, Archive Search & Download, 7-Day Browse, Chat, FAQ, Photoshare, and much more:
http://www.matronics.com/Navigator?AeroElectric-List |
|
|
|
| Back to top |
|
 |
user9253
Joined: 28 Mar 2008 Posts: 1967 Location: Riley TWP Michigan
|
Posted: Mon Feb 26, 2018 6:18 am Post subject: Re: Z-13/8 inquiry |
|
|
Stan,
It is up to the aircraft builder to decide how many and where to locate current sensors. It does not matter if the sensors are shunt or hall effect type, as long as each is compatible with its display. Some EFISs have inputs for more than one current sensor. If a display only has one input, a selector switch can choose which sensor to connect to the display. Your plan to use one hall effect sensor and one shunt sensor will work, provided that the sensors are compatible with the display(s).
| | - The Matronics AeroElectric-List Email Forum - | | | Use the List Feature Navigator to browse the many List utilities available such as the Email Subscriptions page, Archive Search & Download, 7-Day Browse, Chat, FAQ, Photoshare, and much more:
http://www.matronics.com/Navigator?AeroElectric-List |
|
_________________ Joe Gores |
|
| Back to top |
|
 |
bcone1381
Joined: 25 Apr 2017 Posts: 42 Location: Southeast Michigan
|
Posted: Fri Jul 19, 2019 9:12 am Post subject: Re: Z-13/8 inquiry |
|
|
[quote="nuckolls.bob(at)aeroelect"]At 05:41 AM 11/15/2017, you wrote:
| Quote: | --> AeroElectric-List message posted by: "bcone1381" <bcone1964>
This brings up another design goal for making direct
connections to batteries. The legacy design conventions
in type certified aircraft called for always hot feeders to
be protected at no more than 5A. The idea was to limit
the battery's ability to start fires in the event of
a landing that was really hard to walk away from.
Bob . . . |
My Load Analysis looks like the electrical system will have less than 10A draw. 4.5A continuous, 9.5A when the Fuel Pump is on. So, simplification, reliability and weight reduction would demand dual buses with equal loads, and ditching the Battery Master Relay. Is that unconventional idea a bad idea? What am i not seeing?
| | - The Matronics AeroElectric-List Email Forum - | | | Use the List Feature Navigator to browse the many List utilities available such as the Email Subscriptions page, Archive Search & Download, 7-Day Browse, Chat, FAQ, Photoshare, and much more:
http://www.matronics.com/Navigator?AeroElectric-List |
|
_________________ Brooks Cone
Bearhawk Patrol Kit Build |
|
| Back to top |
|
 |
user9253
Joined: 28 Mar 2008 Posts: 1967 Location: Riley TWP Michigan
|
Posted: Fri Jul 19, 2019 11:27 am Post subject: Re: Z-13/8 inquiry |
|
|
The pilot needs a way to quickly shut off all sources of electrical power at the source.
This is important in case of smoke or fire or an imminent forced landing. A battery contactor will fulfill that need.
A battery contactor can also be shut off if the starter contactor welds itself shut.
Each circuit should have its own fuse. If a fuse blows, only one load will quit working.
Dual buses are more complicated than a single bus
| | - The Matronics AeroElectric-List Email Forum - | | | Use the List Feature Navigator to browse the many List utilities available such as the Email Subscriptions page, Archive Search & Download, 7-Day Browse, Chat, FAQ, Photoshare, and much more:
http://www.matronics.com/Navigator?AeroElectric-List |
|
_________________ Joe Gores |
|
| Back to top |
|
 |
kenryan
Joined: 20 Oct 2009 Posts: 429
|
Posted: Fri Jul 19, 2019 11:53 am Post subject: Z-13/8 inquiry |
|
|
A battery contactor allows for easy connection to a battery charger, whereby the battery charging current is limited to the battery, without powering the bus/systems. It also allows for easy connection to a ground power source to power the bus/systems, without subjecting the battery to the ground power.
On Fri, Jul 19, 2019 at 11:37 AM user9253 <fransew(at)gmail.com (fransew(at)gmail.com)> wrote:
| Quote: | --> AeroElectric-List message posted by: "user9253" <fransew(at)gmail.com (fransew(at)gmail.com)>
The pilot needs a way to quickly shut off all sources of electrical power at the source.
This is important in case of smoke or fire or an imminent forced landing. A battery contactor will fulfill that need.
A battery contactor can also be shut off if the starter contactor welds itself shut.
Each circuit should have its own fuse. If a fuse blows, only one load will quit working.
Dual buses are more complicated than a single bus
--------
Joe Gores
Read this topic online here:
http://forums.matronics.com/viewtopic.php?p=490423#490423
===========
-
Electric-List" rel="noreferrer" target="_blank">http://www.matronics.com/Navigator?AeroElectric-List
===========
FORUMS -
eferrer" target="_blank">http://forums.matronics.com
===========
WIKI -
errer" target="_blank">http://wiki.matronics.com
===========
b Site -
-Matt Dralle, List Admin.
rel="noreferrer" target="_blank">http://www.matronics.com/contribution
===========
|
| | - The Matronics AeroElectric-List Email Forum - | | | Use the List Feature Navigator to browse the many List utilities available such as the Email Subscriptions page, Archive Search & Download, 7-Day Browse, Chat, FAQ, Photoshare, and much more:
http://www.matronics.com/Navigator?AeroElectric-List |
|
|
|
| Back to top |
|
 |
|
|
You cannot post new topics in this forum You cannot reply to topics in this forum You cannot edit your posts in this forum You cannot delete your posts in this forum You cannot vote in polls in this forum You cannot attach files in this forum You can download files in this forum
|
Powered by phpBB © 2001, 2005 phpBB Group
|