 |
Matronics Email Lists Web Forum Interface to the Matronics Email Lists
|
| View previous topic :: View next topic |
| Author |
Message |
user9253
Joined: 28 Mar 2008 Posts: 1969 Location: Riley TWP Michigan
|
Posted: Wed Feb 09, 2022 8:09 am Post subject: PWM ELEVATOR TRIM SERVO SPEED CONTROL |
|
|
Van's RV-12 elevator trim servo speed is controlled by a PWM circuit.
The theory is that the trim motor sees full voltage and therefore its torque is not reduced.
Is that true?
Some RV-12 owners have trouble adjusting the trim servo motor speed. The motor either runs too fast or not at all.
| | - The Matronics AeroElectric-List Email Forum - | | | Use the List Feature Navigator to browse the many List utilities available such as the Email Subscriptions page, Archive Search & Download, 7-Day Browse, Chat, FAQ, Photoshare, and much more:
http://www.matronics.com/Navigator?AeroElectric-List |
|
_________________ Joe Gores |
|
| Back to top |
|
 |
nuckolls.bob(at)aeroelect Guest
|
Posted: Wed Feb 09, 2022 12:03 pm Post subject: PWM ELEVATOR TRIM SERVO SPEED CONTROL |
|
|
At 10:10 AM 2/9/2022, you wrote:
| Quote: | --> AeroElectric-List message posted by: "user9253" <fransew(at)gmail.com>
Van's RV-12 elevator trim servo speed is controlled by a PWM circuit.
The theory is that the trim motor sees full voltage and therefore its torque is not reduced.
Is that true?
Some RV-12 owners have trouble adjusting the trim servo motor speed. The motor either runs too fast or not at all.
--------
Joe Gores |
What are they using for speed control?
Series control like a variable resistor
isn't going to work. A PWM controller is
better but it's not ideal. The recommended
speed control management provides an
ADJUSTABLE, CONSTANT VOLTAGE (REGULATED)
SOURCE TO THE MOTOR. Here's one approach
I crafted for a builder about 17 years ago:
http://aeroelectric.com/PPS/Flight/Trim/trim6.pdf
His pitch trim motor was rather hefty . . . it
drew enough current to required one of the
larger LM317 devices. If we're talking about
the little MAC actuators, the smallest of LM317
(plastic TO220) will suffice.
There's a hangar full of bad science out
there about motor performance but here's a
place to start:
The attached curve is an EXEMPLAR performance
plot for a PM motor. Note that TORQUE is
directly proportional to CURRENT. RPM is
proportional to VOLTAGE. Hence, assuming that
the motor is operating within design limits,
a slowing motor is starved for VOLTAGE. In
the case of a trim system, torque loads are
not a function of trim speed . . . so if
speed regulation is poor, it's a prime notice
that VOLTAGE regulation is poor . . .series
resistors turn a constant voltage source
into a wet noodle.
Note that there is ONE plot for torque vs.
current that's true for ALL voltages. No
load RPM and STALL current are proportional
to voltage (note 6v stall is 1/2 that of
12v stall).
ACTIVE voltage regulators incorporated as
suggested in the drawing are CONSTANT
VOLTAGE sources irrespective of load.
Motors do not automatically 'draw more
current' as their driving voltage is reduced.
Using a series resistor to control speed
makes speed regulation so poor that it SEEMS
as if motor current is being modulated with
speed . . . not so.
Bob . . .
Un impeachable logic: George Carlin asked, "If black boxes
survive crashes, why don't they make the whole airplane
out of that stuff?"
| | - The Matronics AeroElectric-List Email Forum - | | | Use the List Feature Navigator to browse the many List utilities available such as the Email Subscriptions page, Archive Search & Download, 7-Day Browse, Chat, FAQ, Photoshare, and much more:
http://www.matronics.com/Navigator?AeroElectric-List |
|
| Description: |
|
| Filesize: |
143.44 KB |
| Viewed: |
3023 Time(s) |

|
|
|
| Back to top |
|
 |
nuckolls.bob(at)aeroelect Guest
|
Posted: Thu Feb 10, 2022 5:51 am Post subject: PWM ELEVATOR TRIM SERVO SPEED CONTROL |
|
|
| Quote: | ACTIVE voltage regulators incorporated as
suggested in the drawing are CONSTANT
VOLTAGE sources irrespective of load.
Motors do not automatically 'draw more
current' as their driving voltage is reduced.
Using a series resistor to control speed
makes speed regulation so poor that it SEEMS
as if motor current is being modulated with
speed . . . not so. |
I've had some direct questions on this
topic . . . perhaps I went too far into
the weeds with the physics and offered
insufficient practical approach to
individual solutions.
If anyone is having trouble managing
their trim system performance, please
have them join us here on the List or
drop me a line personally. I've
worked trim systems on everything from
C182 to Hawker 4000 and most of those
in between. There ARE proven solutions
but they may require tailoring to a
builder's specific situation.
It CAN be fixed.
Bob . . .
Un impeachable logic: George Carlin asked, "If black boxes
survive crashes, why don't they make the whole airplane
out of that stuff?"
| | - The Matronics AeroElectric-List Email Forum - | | | Use the List Feature Navigator to browse the many List utilities available such as the Email Subscriptions page, Archive Search & Download, 7-Day Browse, Chat, FAQ, Photoshare, and much more:
http://www.matronics.com/Navigator?AeroElectric-List |
|
|
|
| Back to top |
|
 |
user9253
Joined: 28 Mar 2008 Posts: 1969 Location: Riley TWP Michigan
|
Posted: Thu Feb 10, 2022 7:11 am Post subject: Re: PWM ELEVATOR TRIM SERVO SPEED CONTROL |
|
|
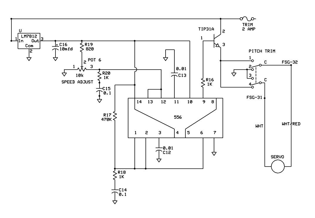
Bob, thanks for the information. If I ever redesign my trim circuit, it will contain a LM317.
You asked about the RV-12 trim circuit. Attached is a schematic of the original trim circuit.
Van's has completely changed it in later models. But they still use PWM.
| | - The Matronics AeroElectric-List Email Forum - | | | Use the List Feature Navigator to browse the many List utilities available such as the Email Subscriptions page, Archive Search & Download, 7-Day Browse, Chat, FAQ, Photoshare, and much more:
http://www.matronics.com/Navigator?AeroElectric-List |
|
| Description: |
|
| Filesize: |
18.23 KB |
| Viewed: |
3004 Time(s) |

|
_________________ Joe Gores |
|
| Back to top |
|
 |
|
|
You cannot post new topics in this forum You cannot reply to topics in this forum You cannot edit your posts in this forum You cannot delete your posts in this forum You cannot vote in polls in this forum You cannot attach files in this forum You can download files in this forum
|
Powered by phpBB © 2001, 2005 phpBB Group
|