 |
Matronics Email Lists Web Forum Interface to the Matronics Email Lists
|
| View previous topic :: View next topic |
| Author |
Message |
finn.lassen(at)verizon.ne Guest
|
Posted: Thu Jan 02, 2025 6:21 pm Post subject: OVP relay in B+ lead bad idea -- corrected |
|
|
I just spotted the terrible error in the the Z-24 diagram in the
Adapting_IR_Alternators_to_Aircraft.pdf document I have!
It shows the alternator F-terminal connected to overvoltage relay power
which is pulled to ground when OVP activates.
In case of a nuisance trip you now have killed the field in the
alternator, and if you have a battery failed open, there is no battery
to provide startup voltage to the alternator after resetting the
breaker. That's what took my plane down.
If F is the internal regulator startup/sense terminal it should be
connected to B+. (Any Alternator Warning relay terminal -- typically
connected to positive side of field winding -- can be left unused.)
I would also recommend a 30,000uF or bigger capacitor from B+ to ground.
That should provide sufficiently low ripple and noise power for the
alternator and its internal regulator with no (failed open or
disconnected) battery.
Finn
On 11/15/2024 12:46 PM, user9253 wrote:
| Quote: |
It takes a lot less voltage and current to hold a relay closed than it does to first energize it.
Just because a circuit breaker is marked "5A" doesn't necessarily mean that it will trip at exactly 5 amps.
It should be bench tested with an adjustable current power supply. It might be tripping at much less than
5 amps. A loose connection will generate heat which can result in a breaker tripping at
less than its rated current. The alternator field circuit breaker should not be tripping.
-
Good job making a forced landing and walking away. Many pilots panic when the engine
quits and pull back on the stick to avoid going down. The wings stall with fatal results.
The ground doesn't give. Bob Hoover quote:
"If you're faced with a forced landing, fly the thing as far into the crash as possible."
--------
Joe Gores
Read this topic online here:
http://forums.matronics.com/viewtopic.php?p=514526#514526
|
| | - The Matronics AeroElectric-List Email Forum - | | | Use the List Feature Navigator to browse the many List utilities available such as the Email Subscriptions page, Archive Search & Download, 7-Day Browse, Chat, FAQ, Photoshare, and much more:
http://www.matronics.com/Navigator?AeroElectric-List |
|
|
|
| Back to top |
|
 |
finn.lassen(at)verizon.ne Guest
|
Posted: Thu Jan 02, 2025 6:37 pm Post subject: OVP relay in B+ lead bad idea -- corrected |
|
|
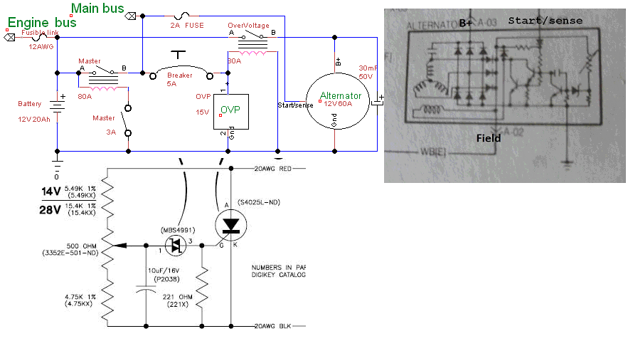
Attached is what I think is the correct way to overvoltage protect an
automotive internally regulated alternator with a relay in the B+ lead.
Finn
| | - The Matronics AeroElectric-List Email Forum - | | | Use the List Feature Navigator to browse the many List utilities available such as the Email Subscriptions page, Archive Search & Download, 7-Day Browse, Chat, FAQ, Photoshare, and much more:
http://www.matronics.com/Navigator?AeroElectric-List |
|
| Description: |
|
| Filesize: |
58.2 KB |
| Viewed: |
24853 Time(s) |

|
|
|
| Back to top |
|
 |
finn.lassen(at)verizon.ne Guest
|
Posted: Thu Jan 02, 2025 6:48 pm Post subject: OVP relay in B+ lead bad idea -- corrected |
|
|
Fixed attachment!
Attached is what I think is the correct way to overvoltage protect an
automotive internally regulated alternator with a relay in the B+ lead.
Finn
| | - The Matronics AeroElectric-List Email Forum - | | | Use the List Feature Navigator to browse the many List utilities available such as the Email Subscriptions page, Archive Search & Download, 7-Day Browse, Chat, FAQ, Photoshare, and much more:
http://www.matronics.com/Navigator?AeroElectric-List |
|
| Description: |
|
| Filesize: |
57.41 KB |
| Viewed: |
24811 Time(s) |

|
|
|
| Back to top |
|
 |
|
|
You cannot post new topics in this forum You cannot reply to topics in this forum You cannot edit your posts in this forum You cannot delete your posts in this forum You cannot vote in polls in this forum You cannot attach files in this forum You can download files in this forum
|
Powered by phpBB © 2001, 2005 phpBB Group
|